我国光伏产业经过多年发展,在清洁能源政策引导和市场需求驱动的双重作用下,光伏产业已成为我国少有的形成国际竞争优势、实现端到端自主可控、并有望率先成为高质量发展典范的战略性新兴产业。


离网发电系统:由光伏组件、太阳能控制器、逆变器、蓄电池、负载等构成。

并网发电系统:由组件、并网逆变器、光伏电表、负载、双向电表、并网柜和电网组成。

光伏逆变器是太阳能光伏发电系统的心脏,其将光伏发电系统产生的直流电通过电力电子变换技术转换为生活所需的交流电。

逆变器一般由升压电路和逆变桥式电路构成。升压电路把光伏电池的直流电压升压到逆变器输出控制所需的直流电压,逆变桥式电路则把升压后的直流电压等价地转换成常用频率的交流电压。

光伏逆变器工作原理
逆变器安装环境多样,可能还要在高温,高温、盐雾环境中处理很高功率的电流,对元器件的稳定、可靠性提出了很高的要求,炎黄国芯提供高可靠性的DCDC、LDO等电源解决方案,满足系统稳定的工作。
· 内部软启动

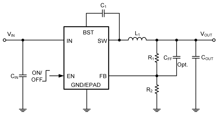
YH5243 16V 3A ECOT 同步降压调节器
· 内部软启动

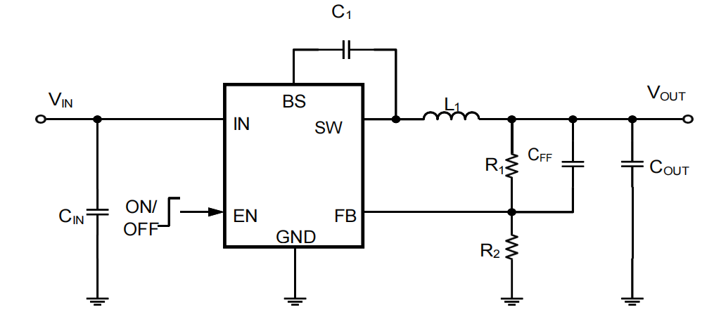
YH5170 高压LDO 45V 150mA 线性稳压器
· 热关机保护

让中国高端智造拥有中国“芯”——炎黄国芯通过不断的技术创新与积累,为市场提供品类丰富的高可靠、高性能、自主可控的电源管理芯片等产品,满足光伏行业的应用需求,助力实现“双碳”目标,推动高质量、可持续发展。
企业地址
北京市海淀区中关村北大街127-1号北大科技园B座G04-07
联系电话
186 1000 9863
联系邮箱
sales@yhgx-tech.com